摘要:针对上海南汇自来水有限公司惠南水厂和航头水厂受青草沙水库季节性藻类生长影响,出现原水pH值升高导致出厂水铝含量升高的问题,开展了投加二氧化碳调节原水pH值控制余铝的生产性试验。结果表明:投加二氧化碳调节原水pH值的控铝效果稳定,出厂水铝含量可稳定在0.1 mg/L以内。其中, “气/液”投加装置的二氧化碳利用率为94.3%,二氧化碳投加量为9.02 mg/L,PAC投加量减少了13.1 mg/L;“液/液”投加装置的二氧化碳利用率为92.9%,二氧化碳投加量为8.47 mg/L,PAC投加量减少了17.9 mg/L,有效降低了水厂投加加酸PAC调节原水pH值控铝的运行费用。
青草沙水库水源地在夏季易滋生藻类,藻类的生长消耗了水中的碳酸根进而导致水体pH值升高。pH值对水中铝的含量有很大影响,pH值高时铝以溶解态AlO2-存在,pH值低时则以溶解态Al3+存在。原水pH值的变化会影响混凝剂的水解程度,进而降低混凝效果,同时也会影响水中溶解铝的含量。根据2019年6月—10月上海南汇自来水有限公司对出厂水总铝含量和pH值关系的统计,随出厂水pH值升高,水中余铝含量逐渐增大,pH值>7.1时铝含量将超过0.1 mg/L。水中铝的含量随着pH值升高而增大的原因是生成了较多溶解态的Al(OH)4-,导致水中残余铝量增多。
为了提高出厂水水质,南汇自来水公司提出了将出厂水总铝含量控制在0.1 mg/L以下的厂控标准,水厂采用了酸化混凝剂、投加盐酸或硫酸作为中和剂等方法来降低原水pH值,但存在应用成本较高、环保安全隐患及余铝控制不稳定等问题,因此亟需研发一种更加经济、环保、安全、稳定的新技术来控制原水pH值。投加二氧化碳调节pH值技术在水处理行业越来越受到关注,国内外二氧化碳在水处理中的应用主要体现在以下三个方面:软化水处理、代替部分酸性物质中和碱性废水以及工业循环冷却水处理。另外,二氧化碳中和技术也应用于食品、饮料、化学制药和纺织等行业。夏季水厂原水富营养化导致的藻类含量升高是中小型水厂面临的普遍性问题,但国内自来水厂采用外加二氧化碳调节pH值控制出厂水中铝含量的生产性实践较少,因此,有必要开展有关生产性试验研究。考察了“气/液”(将二氧化碳气体直接加注到原水中)、“液/液”( 二氧化碳与水充分混合形成碳酸后,以液体方式加入到原水中)两种二氧化碳投加方式的技术经济差异,以期为同类水厂的运行提供数据支撑和技术支持。
01 工艺流程及技术路线
1.1 工艺流程
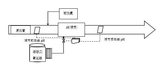
二氧化碳生产性试验在上海南汇自来水有限公司下属的惠南水厂和航头水厂进行,两个水厂的原水均来自青草沙水库,设计日供水量分别为44×104m3/d和24×104 m3/d,采用常规制水工艺,混凝剂为聚氯化铝(PAC)工艺流程如图1所示。

1.2 研究技术路线
水中的二氧化碳、碳酸盐和碳酸氢盐之间相互作用而构成一个复杂的可逆碳酸盐体系,系统中任何一种离子浓度的变化都将引起 pH 值的变化。而二氧化碳含量又受水温、有机物氧化分解、藻类光合作用和水生生物的呼吸作用等影响。水温升高,二氧化碳在水中的溶解度降低,水中二氧化碳的含量减少;水中有机物氧化分解缓慢,产生的二氧化碳量变少;当藻类光合作用速率超过水生生物呼吸速率时,二氧化碳不断被消耗,水中二氧化碳的含量减少。二氧化碳含量的减少致使水中碳酸盐平衡被破坏,水中氢离子数目减少,因而水体pH 值升高。
二氧化碳调节pH值技术的原理是将二氧化碳注入水中,补充因藻类光合作用而消耗的二氧化碳,增加水中的氢离子浓度,达到降低pH值的目的。据此制定如图2所示的研究技术路线。
1.3 生产性试验
1.3.1 A系统“气/液”投加方式
A系统(以下称“惠南试验组”)利用惠南水厂生产线进行试验,设计水量为8×104 m3/d,“气/液”投加装置设计CO2投加量为0~50 kg/h,二氧化碳加注点为原水管前加氯之后,采用“气/液”投加方式,即在原水管道安装插入式气体喷嘴,利用液态二氧化碳气化后产生的压力,经调压后向管道内直接注入二氧化碳气体(见图3)。
1.3.2 B系统“液/液”投加方式
B系统利用航头水厂二期2#沉淀池(以下称“航头试验组”)进行试验,设计水量为6 ×104m3/d,“液/液”投加装置设计CO2投加量范围为0~50 kg/h,二氧化碳加注点为2#原水管的前加氯之前,并与二期1#沉淀池(以下称“航头加酸组”)进行比较。采用“液/液”投加方式,即先将二氧化碳气体溶解于水厂原水,制成富含二氧化碳的偏酸性水,再混配入原水主管(见图4)。图5为惠南水厂、航头水厂现场CO2投加生产性试验装置。

02 结果与分析
2.1 二氧化碳调节pH值的应用分析
2.1.1 原水pH、水温对铝指标的影响
由于铝盐混凝剂在水解过程中吸热,不同的水温会影响铝盐的水解程度。为了表征水温对铝的影响,利用恒温培养箱将原水调至不同温度,并进行混凝搅拌试验,出水经0.45 μm的微孔滤膜过滤去除浊度后,测定总铝指标。利用惠南水厂2020年9月15日原水(浊度为6.01 NTU,pH值为8.23)进行试验:在水温为25、28℃时 投加加酸PAC混凝剂(pH为3.0),在9、15和20℃投加常规PAC混凝剂(pH为4.0),投加量均为20mg/L、30mg/L、40mg/L、50mg/L、60mg/L、70mg/L,结果如图6所示。
由图6可知,在水温度9 ℃、pH值7.5时,过膜后的总铝含量为0.038 mg/L,而当水温为28 ℃、pH值为7.61时,过膜后的总铝含量为0.283 mg/L,在相同或者相近的pH值条件下,原水温度越低,溶解性铝含量也越低。为了使出厂水总铝含量低于0.1 mg/L,二氧化碳调节pH值需针对原水水温变化设定不同的pH调节目标值,原水水温为20 ℃时pH调节目标值为7.7,原水水温为25 ℃时pH调节目标值为7.2。
2.1.2 二氧化碳投加量与pH值的对应关系
2020年10月利用A系统“气/液”投加方式在惠南水厂开展了二氧化碳投加试验。当天原水pH值为8.21,水温为24 ℃,前加氯(以有效氯计)为0.56 mg/L,通过二氧化碳投加控制系统将pH值控制目标由7.8逐步调至7.1,利用在线pH仪和科里奥利气体流量计观察不同pH值下二氧化碳的投加量变化,结果如图7所示。二氧化碳的投加量与pH值的下降有一定的关系。当pH值由7.8调至7.4时,二氧化碳投加增量约为4 mg/L;当pH值由7.4调至7.1时,二氧化碳投加增量约为10 mg/L,是前者的2.5倍。因此,当pH值控制目标在7.4以上时,投加二氧化碳比较经济。

2.1.3 pH值的控制效果分析
2020年10月9日—10月30日航头水厂、惠南水厂投加二氧化碳后的pH控制目标为7.4,通过在线pH仪日平均值得出pH的实际控制情况,期间原水pH值在8.0~8.7之间波动,无论是“气/液”投加还是“液/液”投加组,在投加二氧化碳后日均pH值始终在7.4±0.1之间波动,说明两种投加方式均能实现对pH值的准确、稳定控制(见图8)。
2.1.4 二氧化碳利用率
二氧化碳利用率是衡量二氧化碳投加效率的一项重要指标,它直接影响二氧化碳的投加成本以及控制效果。对2020年9月底—10月底二氧化碳利用率的统计结果显示,“气/液”投加与“液/液”投加的二氧化碳利用率均在83%~99%之间波动,平均达到93.6%,说明二氧化碳利用率较高。其中,采用“气/液”投加的惠南水厂的利用率为94.3%,采用“液/液”投加的航头水厂的利用率为92.9%,即两种投加方式的二氧化碳利用率差别不大。
2.2控铝效果分析
2.2.1 二氧化碳控铝效果
为了客观地反映二氧化碳调节pH值的控铝效果,采用加酸与投加二氧化碳的试验组进行比较。A系统“气/液”投加组采用pH值为4.3左右的标准PAC,加酸组投加pH值为3.0左右的加酸特制PAC,二氧化碳投加试验组和加酸组滤后pH平均值均为7.45,经滤池过滤后,检测出水中总铝含量,结果如图9所示。
“气/液”投加试验组平均浊度为0.06 NTU,加酸组为0.05 NTU,而试验组的滤后平均总铝含量为0.078 mg/L,加酸组为0.103 mg/L,较前者高32.1%。由此可见,投加二氧化碳的控铝效果更好。因此,在滤后pH值和浊度相近的情况下,二氧化碳投加技术可以更有效、更稳定地控铝。
2.2.2 对PAC投加量的影响
PAC的主要作用是降低浊度,但是为了控制出厂水中总铝的含量, PAC还承担着调节原水pH值的作用,特别是在夏季藻类爆发导致原水pH值升高时,为了确保出水铝达标,要将PAC加酸使药剂pH值调至3.0左右,因此PAC的投加量较大。如图10所示,惠南水厂2019年夏季7月、8月和9月的PAC平均投量分别为56.9、57.8、57.8 mg/L,而冬季12月、1月、2月的PAC平均投量分别为39.6、27.2、30.1 mg/L,在原水中藻类爆发的夏季PAC用量远高于冬季。

本次试验中,试验组二氧化碳起到调节pH值的作用,PAC主要承担混凝去浊的作用。2020年10月中下旬对惠南水厂二氧化碳投加试验组与加酸组的PAC投加量进行统计,试验组的PAC用量平均为25 mg/L,加酸组平均为39.2 mg/L(范围为35~45 mg/L),说明采用二氧化碳投加技术后,在滤后水浊度基本一致的情况下,二氧化碳投加试验组比加酸组的PAC耗用量降低了36.2%,且对总铝指标的控制效果更好。
2.3 二氧化碳技术经济效益分析
比较2020年9月21日—10月30日惠南水厂二氧化碳投加试验组(“气/液”投加方式)与常规加酸组(加酸PAC控铝方式)、航头水厂二氧化碳投加试验组(“液/液”投加方式,配备1台15 kW增压泵)与常规加酸组(加酸PAC控铝方式)的运行成本。“气/液”和“液/液”投加试验组的CO2平均投加量分别为9.02、8.47 mg/L(试验阶段采用5m3CO2储罐,CO2气体单价1600元/吨、正式投产后将采用20-30m3CO2储罐,CO2气体单价降至1100元/吨);惠南水厂 “气/液”投加试验组和加酸组的PAC平均投加量分别为27.3、40.4 mg/L;航头水厂 “液/液”投加试验组和加酸组的PAC平均投加量分别为25、42.9 mg/L。两个水厂运行成本的比较见表1。
表1 惠南和航头水厂两种工艺的运行成本对比(元·1 000 m-3)
由表1可知,惠南水厂试验组的运行成本比传统加酸组高2.6元/1 000 m3,航头水厂试验组的运行成本比传统加酸组高1.5元/1 000 m3。然而,采用二氧化碳技术后出水铝含量可以稳定控制在0.1 mg/L以内,而常规加酸PAC工艺即便大幅提高混凝剂投加量,也无法确保出厂水铝含量稳定满足内控要求。同时,由于试验阶段的二氧化碳单价较大规模应用后单价降至1100元/吨,惠南水厂投加二氧化碳的运行成本较常规加酸PAC工艺节约1.9元/1 000 m3,航头水厂节约2.8元/1 000 m3。
按照惠南水厂2019年7月—2020年6月加酸液体PAC混凝剂平均用量47 mg/L测算,预计使用二氧化碳后混凝剂用量可降至30 mg/L,降幅为36.2%。以该厂日均供水量为30x104m3/d计算,全年减少混凝剂支出约185万元。同时,少加混凝剂后,因污泥减量还可节约污泥处置费约20万元。二氧化碳平均投加量按照10 mg/L计算,年增加二氧化碳支出约120万元,预计该厂每年可以节约制水成本约85万元。
03 结论与建议
①采用二氧化碳投加技术能够很好且稳定地控制原水pH值,减少了原水pH值波动对净化效果的影响。②无论是“气/液”投加还是“液/液”投加,都能达到控制pH值和降低出水铝含量的效果,且二氧化碳利用率也基本接近,平均达到93.6%。③与加酸混凝剂调pH值相比,采用二氧化碳投加技术后,混凝剂的用量减少了约36%,降低了混凝剂投加成本;同时,由于混凝剂投加量的降低,一方面有助于铝含量的下降,另一方面还减少了污泥的产生量。④从单耗成本分析,“气/液”投加在电费成本方面更有优势,投加方式更为简单,不需要额外的耗能设备。⑤从试验过程看,投加前后的在线pH仪数据直接参与对二氧化碳投加程序的控制,因此对在线pH仪的要求较高,需要经常维护以确保其准确性。















